近几年来,电动车可以说是一个蓬勃发展的蓝海市场,一间又一间的新创品牌如雨后春笋般冒出,推出的车款更是有如繁星之多让人看得眼花缭乱,不过在摩托出市场上,真正占据有庞大市占率和影响力的世界几大车厂,在这波电动化潮流下反而相对没有太多实际的作品,这样的现象相当有趣。
说起日系的川崎与电动车,相信很多人脑海中会马上浮现早在2013年东京车展上,川崎曾经发布过一台有如蝙蝠侠机车的J Concept,这台采用前二后一轮胎配这度独特电动车,在当时可以说是让所有人都感到眼睛为之一亮。
不过在近几年川崎在电动车的领域上,就鲜少有其他的消息传出,不过近日外媒在网路上挖出了一组川崎的专利注册图,从专利图上可以看出,川崎正着手打造一台大马力电动车,究竟专利图内还隐藏了什么呢?让我们一起来看看吧。
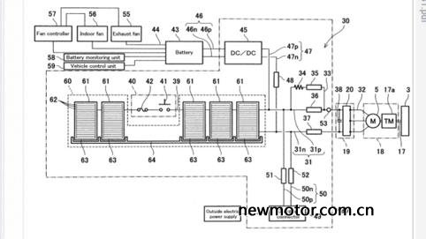
近日外国媒体在免费专利网站上,挖出了川崎申请的一系列电动车专利。从专利图上以及相关的文件中,可以看到川崎对于这台电动车,除了着墨在以往电动车款常见的电池系统、马达动力等设计之外,最令人感兴趣的是专利中花费了不少篇幅,在讨论电池与马达采用的冷却系统,这样的设计代表这台电动车款将会采用超强大的动力核心,才会有散热能力提升的需求。
专利图中可以看到有散热风扇等冷却设计,从专利图上也能发现川崎准备在这款电动车上的电池系统上,装上一套油冷系统,不同于一般的电动机车采用空冷的方式,从如此缜密的冷却系统设计看来,川崎正准备推出一台高性能的电动车款,才会产生如此巨量的热能,目前的大部分电动车,在发生过热的情况之前,大多都会先将电池耗尽,可见川崎对于这台电动车,肯定有着非常高的性能标准。
从这张专利图,更能明显看出冷却器的设计与位置,以及油冷帮浦和管道。另外一个相当有趣的地方是,川崎这台电动车也有可能像KYMCO SuperNEX一样采用有变速机构的设计,至于会不会有我们熟悉的离合器设计,目前还无法从专利图上看出,但是先前KYMCO SuperNEX在发布时,就曾经提过变速机构的加入,对于电动车行驶里程有正向的帮助,同时也更能连结与性能操驾的体验。
图中25写着变速箱,这样的设计也与去年米兰车展发布的KYMCO SuperNEX相同,真的相当有趣。无论如何,川崎这次流出的专利图,都说明了这间日系四大天王之ㄧ,对于电动性能车款的投入是相当有兴趣的,虽然我们在今年车展上见到这台电动性能车款的机会不大,如果川崎能加快脚步,成为日系品牌当中的电动机车性能先驱,那会是一台什么样的车呢?
图文来源:牛摩网

